製品を探す
サイト内検索
他社型式・Quickコード検索
製品を探す
Quickコードカタログの
4ケタコード

絞り込み検索

カテゴリで絞り込む

光電センサ
変位センサ
IIoT
LED照明
画像センサ
非接触温度計・サーモグラフィ
その他製品

超小型レーザ距離センサ
TOF-DLシリーズ

デジタルパネル搭載の
コンパクトTOFセンサ

  • IO-Link対応
  • アナログ出力タイプと制御出力×3出力タイプも
    ラインアップ
  • TOF(Time-Of-Flight)方式

入出力回路図

アナログ出力タイプ NPN設定時
アナログ出力タイプ PNP設定時
M12コネクタ中継式
  • ■ ①から⑤は、コネクタのピンNo.に相当します。
  • 注意事項
  • ■ 電源にスイッチングレギュレーターをご使用の場合は必ずフレームグランド端子を接地してください。
  • ■ センサの配線と高圧線・動力線との同一配管を行われるとノイズにより誤動作、破損の原因となる場合がありますので、別配線としてください。
  • ■ 電源投入時(約300ms)の過渡状態でのご使用は避けてください。

3出力タイプ NPN設定時
3出力タイプ PNP設定時
M12コネクタ中継式
  • ■ ①から⑤は、コネクタのピンNo.に相当します。
  • 注意事項
  • ■ 電源にスイッチングレギュレーターをご使用の場合は必ずフレームグランド端子を接地してください。
  • ■ センサの配線と高圧線・動力線との同一配管を行われるとノイズにより誤動作、破損の原因となる場合がありますので、別配線としてください。
  • ■ 電源投入時(約300ms)の過渡状態でのご使用は避けてください。

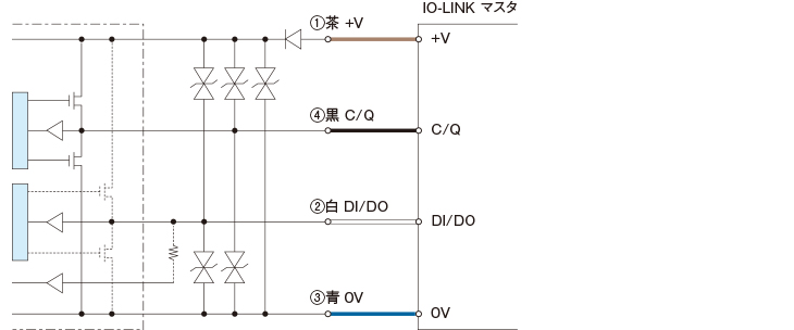
IO-Linkタイプ IO-Linkモード

※NPN設定時でIO-Linkに接続する場合、当社IO-LinkマスタURシリーズまたはシンクタイプ対応のIO-Linkマスタをご使用ください

IO-Linkタイプ SIOモード(スタンダードI/Oモード)プッシュプル/PNP設定時
IO-Linkタイプ SIOモード(スタンダードI/O モード)NPN設定時
M8コネクタ式
  • ■ ①から④は、コネクタのピンNo.に相当します。
  • 注意事項
  • ■ 電源にスイッチングレギュレーターをご使用の場合は必ずフレームグランド端子を接地してください。
  • ■ センサの配線と高圧線・動力線との同一配管を行われるとノイズにより誤動作、破損の原因となる場合がありますので、別配線としてください。
  • ■ 電源投入時(約300ms)の過渡状態でのご使用は避けてください。


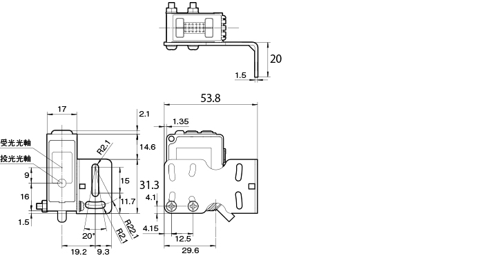
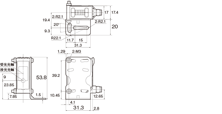
外形寸法図

単位:mm


本 体
コード式

M12コネクタ中継式
M8コネクタ式

取付金具付
コード式、M12コネクタ中継式
床面取付時
コード式、M12コネクタ中継式
壁面取付時
M8コネクタ式
床面取付時
M8コネクタ式
壁面取付時

コネクタケーブル
YF2A15-020VB5XLEAX
YF2A15

M84CN-2S、M84CN-5S、M84CN-10S
M84CN-□S
M84CN-2L、M84CN-5L、M84CN-10L
M84CN-□L

閲覧履歴

ログインするとご使用いただけます。

こちらのシリーズもおすすめです